Rádios

Esquema do rádio portátil à pilha da Evadin/Aiko, modelo 6X620. Esse modelo é a primeira versão deste rádio, com o circuito com transístores e transformadores de saída e driver. Arquivo no formato TIFF.

Esquema do rádio portátil à pilha da Evadin/Aiko, modelo 6X620-A. Esse modelo é uma versão acima do 6X620 a qual utiliza um CI, o TA7614AP, e elimina o uso dos transformadores driver e de saída, além de simplificar o circuito. Arquivo no formato TIFF.

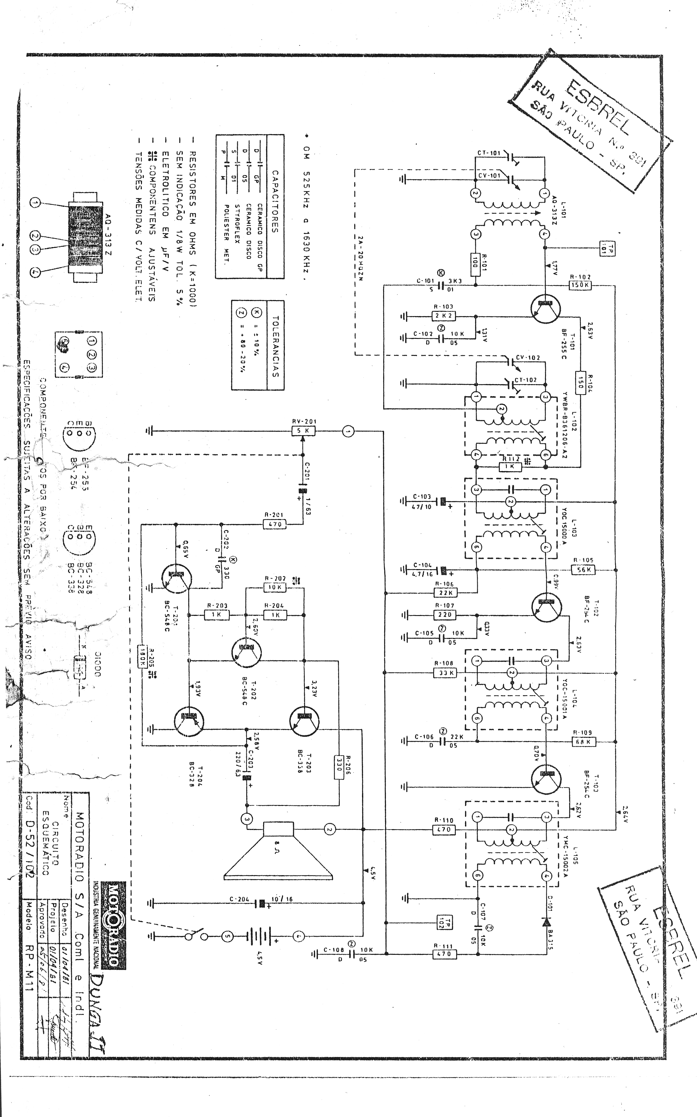
Esquema do rádio portátil à pilha Motorádio, modelo RP-M11, conhecido como "Dunga".

Esquema + Manual de Serviço do rádio portátil Philips modelo 06-AL-130

Esquema + Manual de Serviço do rádio portátil Phlips modelo 06RL150

Esquema do rádio portátil Philips modelo 06RL302.

 
 
Powered by Phoca Download